我們在規劃制作電子捕魚器時,有兩種器材是必不可少的,一種是高頻機的功率MOS管,首要用在高頻電子捕魚器中,另一種是低頻電魚機中的三極管,首要用于低頻捕魚器中,這兩種元器材在運用中究竟有些什么區呢。
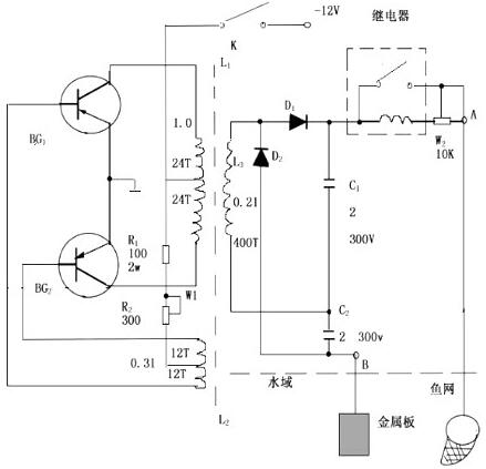
MOS管電魚機電路圖

電魚機MOS管與三極管的差異
(1)MOS管是電壓操控元件,而晶體管是電流操控元件。在驅動能力不可,驅動電流很少的情況下,應選用場效應管;而在信號電壓較低,又答應從電魚機驅動級取較多電流的條件下,應選用晶體管。
(2)MOS管是運用多數載流子導電,所以稱之為單極型器材,而晶體管是即有多數載流子,也運用少量載流子導電。被稱之為雙極型器材。
(3)有些MOS管的源極和漏極能夠交換運用,柵壓也可正可負,靈活性比晶體管好。
(4)MOS管能在很小電流和很低電壓的條件下作業,并且它的制作工藝能夠很便利地把許多場效應管集成在一塊硅片上,因此場效應管在大規模集成電路中得到了廣泛的運用。
(5)MOS管具有較高輸入阻抗和低噪聲等優點,因此也被廣泛運用于各種電子捕魚器設備中。尤其用場效管做整個電子設備的輸入,輸出級,能夠獲得一般晶體管很難到達的功能。
(6)場效應管分紅結型和絕緣柵型兩大類,其操控原理都是一樣的。
實際上就是三極管比較廉價,用起來便利,常用在舊式的低頻捕魚器中,MOS管用于高頻高速電路,大電流場合,所以新式高頻超聲波捕魚器中,必不可少的就是大MOS。一般來說低本錢場合,一般運用的先考慮用三極管,不可的話考慮MOS管。
電魚機MOS管被擊穿的原因及解決方案如下
第一、MOS管自身的輸入電阻很高,而柵-源極間電容又十分小,所以極易受外界電磁場或靜電的感應而帶電,而少量電荷就可在極間電容上形成適當高的電壓(U=Q/C),將管子損壞。盡管電魚機MOS輸入端有抗靜電的維護措施,但仍需當心對待,在存儲和運送中最好用金屬容器或者導電資料包裝,不要放在易發作靜電高壓的化工資料或化纖織物中。組裝、調試時,東西、外表、作業臺等均應杰出接地。要避免操作人員的靜電攪擾形成的損壞,如不宜穿尼龍、化纖衣服,手或東西在觸摸集成塊前最好先接一下地。對器材引線矯直曲折或人工焊接時,運用的設備有必要杰出接地。
第二、MOS電路輸入端的維護二極管,其導通時電流容限一般為1mA 在可能呈現過大瞬態輸入電流(超越10mA)時,應串接輸入維護電阻。而129#在初期設計時沒有參加維護電阻,所以這也是MOS管可能擊穿的原因,而通過更換一個內部有維護電阻的MOS管應可避免此種失效的發作。還有因為維護電路吸收的瞬間能量有限,太大的瞬間信號和過高的靜電電壓將使維護電路失掉效果。所以焊接時電烙鐵有必要牢靠接地,以防漏電擊穿器材輸入端,一般運用時,可斷電后使用電烙鐵的余熱進行焊接,并先焊其接地管腳。
電魚機MOS管(場效應管)
以下這三種景象會對電魚機MOS管形成影響:
1.MOS管吸附塵埃,改動線路間的阻抗,影響MOS管的功用和壽數。
2.因電場或電流損壞元件絕緣層和導體,使MOS管不能作業(徹底損壞)。
3.因瞬間的電場軟擊穿或電流發作過熱,使MOS管受傷,盡管仍能作業,可是壽數受損。
上述這三種狀況中,如果電魚機MOS管徹底損壞,必能在出產及品質測驗中被發覺而掃除,影響較少。如果MOS管輕微受損,在正常測驗中不易被發現,在這種景象下,常會因通過屢次加工,乃至已在運用時,才被發現損壞,不光查看不易,并且丟失亦難以預測。
判定電魚機MOS管的好壞
一、定性判別電魚機MOS型場效應管的好壞
先用萬用表R×10kΩ擋(內置有9V或15V電池),把負表筆(黑)接柵極(G),正表筆(紅)接源極(S)。給柵、源極之間充電,此刻萬用表指針有細微偏轉。再改用萬用表R×1Ω擋,將負表筆接漏極(D),正筆接源極(S),萬用表指示值若為幾歐姆,則闡明場效應管是好的。
二、定性判別電魚機場效應管的電極
將萬用表撥至R×100檔,紅表筆恣意接一個腳管,黑表筆則接另一個腳管,使第三腳懸空。若發現表針有細微搖擺,就證明第三腳為柵極。欲取得更顯著的調查效果,還可使用人體接近或許用手指觸摸懸空腳,只要看到表針作大幅度偏轉,即闡明懸空腳是柵極,其他二腳別離是源極和漏極。
判別理由:
JFET的輸入電阻大于100MΩ,而且跨導很高,當柵極開路時空間電磁場很簡單在柵極上感應出電壓信號,使管子趨于截止,或趨于導通。若將人體感應電壓直接加在柵極上,因為輸入干擾信號較強,上述現象會愈加顯著。如表針向左側大幅度偏轉,就意味著管子趨于截止,漏-源極間電阻RDS增大,漏-源極間電流減小IDS。反之,表針向右側大幅度偏轉,闡明管子趨導游通,RDS↓,IDS↑。但表針終究向哪個方向偏轉,應視感應電壓的極性(正向電壓或反向電壓)及管子的作業點而定。
注意事項:
(1)試驗標明,當兩手與D、S極絕緣,只摸柵極時,表針一般向左偏轉。可是,如果兩手別離觸摸D、S極,而且用手指摸住柵極時,有可能調查到表針向右偏轉的景象。其原因是人體幾個部位和電阻對場效應管起到偏置效果,使之進入飽和區。
(2)也可以用舌尖舔住柵極,現象同上。
電魚機MOS管適配件
以下為電魚機MOS管產品PDF格式的產品詳細資料,查看詳情請點擊下圖。



烜芯微專業制造二極管,三極管,MOS管,橋堆20年,工廠直銷省20%,1500家電路電器生產企業選用,專業的工程師幫您穩定好每一批產品,如果您有遇到什么需要幫助解決的,可以點擊右邊的工程師,或者點擊銷售經理給您精準的報價以及產品介紹