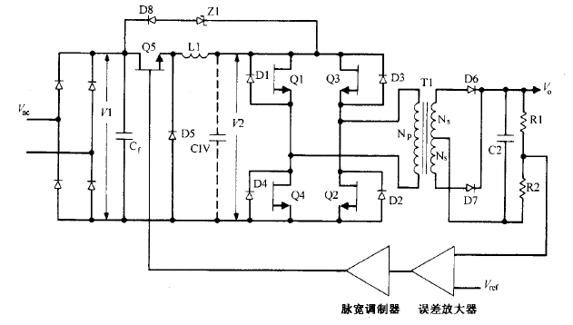
buck電流饋電全橋拓撲圖
buck電流饋電全橋拓撲逐個根本工作原理這種拓撲如圖 所示。它與圖所示的 buck 電壓饋電全橋電路相似,同樣沒有輸出電感。但還比 后電路少了 buck 濾波電容 Cl 。不過可以為此處仍有一個由次級輸出 電容依據變壓器臣比平方關系折射的當量電容 CIV ,其濾波功用與同容量實踐電容相同 。
buck電流饋電全橋拓撲逐個根本工作原理這種拓撲如圖 所示。它與圖所示的 buck 電壓饋電全橋電路相似,同樣沒有輸出電感。但還比 后電路少了 buck 濾波電容 Cl 。不過可以為此處仍有一個由次級輸出 電容依據變壓器臣比平方關系折射的當量電容 CIV ,其濾波功用與同容量實踐電容相同 。
脈寬調制器誤差放大圖5.10buck電流饋電全橋電路。這里省去了常用的buck輸出濾被電容Cl。圖中畫有當量電容CIV,它是一切主輔輸出電容折算到初級的電容值。斜對角的兩個開關管同時導通。使行將關斷的開關對管和行將導通的開關對管短時堆疊導通(lμs)對電路工作十分有利。行將關斷的功率開關管和行將導通的開關對管同時導通時,由于LIC未接Cl)呈現高阻抗,橋路一切的輸入、輸出接點電壓均降為零。正是這個高阻抗使橋路的供電源成為恒流源 。Zl和D8構成高端電壓鉗位電路,使后關斷的開關管關斷電壓不超越VI與所示電路一樣,該電路用一個輸入電感替代一切所示電路的輸出電感 。


因而,討論的一切優點 。該電路晶體管 Ql Q4 不像圖 5.8 所示電路那樣運用調寬調制 。兩對斜對角的晶體管以 半個周期輪番導通 ,而且兩者之間不像圖 5.9 所示的 buck 電壓饋電拓撲那樣需留死區時間 。 圖 5.10 所示電路中的每對晶體管的導通時間都稍大于半個周期 。通常經過晶體管的存儲時間( 對慢速管〉 或加一些廷時 ( 對快速晶體管或 MOSFET 管) 完成。而輸出電壓的調理是經過 調理 buck 電路 Q5 的導通脈寬完成的。
烜芯微專業制造二極管,三極管,MOS管,橋堆等20年,工廠直銷省20%,1500家電路電器生產企業選用,專業的工程師幫您穩定好每一批產品,如果您有遇到什么需要幫助解決的,可以點擊右邊的工程師,或者點擊銷售經理給您精準的報價以及產品介紹
烜芯微專業制造二極管,三極管,MOS管,橋堆等20年,工廠直銷省20%,1500家電路電器生產企業選用,專業的工程師幫您穩定好每一批產品,如果您有遇到什么需要幫助解決的,可以點擊右邊的工程師,或者點擊銷售經理給您精準的報價以及產品介紹