電焊機是是一種用于金屬焊接(電弧焊)的工具,利用正負兩極在瞬間短路時產生的高溫電弧來熔化電焊條上的焊料和被焊材料,達到融合連接目的。
電焊機的結構非常簡單,就是一個大功率的變壓器,將220V/380V交流電變為低電壓,大電流的電源,可以是直流電或交流電。電焊機一般按輸出電源種類可分為兩種,一種是交流電源、一種是直流電源。


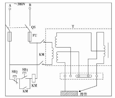
小型電焊機原理圖


電焊機原理
電焊機和變壓器相似,是一個降壓變壓器。在次級線圈的兩端是被焊接工件和焊條,引燃電弧,在電弧的高溫中產生熱源將工件的縫隙和焊條熔接。
電焊機的工作原理基于電弧現象,電弧是一種在兩個電極之間產生的氣體放電。在電焊機中,一個電極被接通到電源正極,另一個電極被接通到電源負極,電流在兩個電極之間流動,產生強烈的熱能,使接觸的金屬材料熔化并形成焊縫。
電焊機可以使用不同的電源類型,包括交流電源和直流電源。交流電源的電壓和電流會隨著時間變化而改變,而直流電源則保持穩定。在交流電源中,電弧的溫度和能量通常較低,而直流電源則可以產生更強的電弧,從而使焊接效果更加穩定和高效。
逆變電焊機原理圖(220V焊機)


逆變電焊機接線圖
〈烜芯微/XXW〉專業制造二極管,三極管,MOS管,橋堆等,20年,工廠直銷省20%,上萬家電路電器生產企業選用,專業的工程師幫您穩定好每一批產品,如果您有遇到什么需要幫助解決的,可以直接聯系下方的聯系號碼或加QQ/微信,由我們的銷售經理給您精準的報價以及產品介紹
聯系號碼:18923864027(同微信)
QQ:709211280